您的位置:亚新官网app登录入口 > 产品中心 > 元器件 >
智能电容器
所属栏目:元器件
产品描述:
RT系列智能式低压电力电容器是0.4kV低压电网高效节能﹑降低线损﹑提高功率因数和电能质量的新一代无功补偿设备。它由智能测控单元,晶闸管复合开关电路,线路保护单元,两台(△...
立即咨询 咨询热线: 17329446165

智能电容器
一、产品概述
RT系列智能式低压电力电容器是0.4kV低压电网高效节能﹑降低线损﹑提高功率因数和电能质量的新一代无功补偿设备。它由智能测控单元,晶闸管复合开关电路,线路保护单元,两台(△型)或一台(Y型)低压电力电容器构成。替代常规由智能控制器﹑熔丝﹑复合开关或机械式接触器﹑热继电器﹑低压电力电容器﹑指示灯等散件在柜内和柜面由导线连接而组成的自动无功补偿装置。
二、产品特点
- 一体化:本产品由高分断小型断路器、智能测控单元、过零投切系统、圆柱形铝壳自愈式电力电容器完美结合而成。
- 智能化:实时显示电网的各个参数、实时温度显示,保护设备的正常运行;本产品具有抑制谐波功能,抗干扰能力强;可实现:共补、分补、混合补偿控制方式;可实现三相电流、三相电压、三相有功、无功、视在功率等电网参数的实时显示。
- 智能组网功能:智能无功补偿电容器具有智能组网、自诊断故障及保护功能,可实现多台联机使用,构成无功自动控制系统;某一从机出现故障时自动退出,不影响其他及其工作。
- 过零投切:内置微处理器和智能软件,并选用高性能可控硅模块,智能控制电容器投切:实现过零投切、无涌流、无电弧、响应快。
- 高性能电容器:智能无功补偿电容器选用高性能干式圆柱形铝壳自愈式电力电容器,散热好、体积小、寿命长,从而保证了整机的安全性和可靠性。
三、型号说明
RT-1系列智能电容器

四、产品选型
RT-1系列低压智能电力电容器
常用型号规格如下表所示,特殊规格可定制:
产品选型表
| 产品名称 | 补偿方式 | 型号规格 | 长 *宽* 高(L*W*H) |
| RT-1系列低压智能电力电容器(普通型) | 三相共补 | RT-101S/450-25.25 | 380*78*305 |
| RT-101S/450-20.20 | 380*78*305 | ||
| RT-101S/450-20.15 | 380*78*305 | ||
| RT-101S/450-20.10 | 380*78*305 | ||
| RT-101S/450-15.15 | 380*78*305 | ||
| RT-101S/450-15.10 | 380*78*305 | ||
| RT-101S/450-10.10 | 380*78*305 | ||
| RT-101S/450-10.5 | 380*78*305 | ||
| RT-101S/450-5.5 | 380*78*305 | ||
| RT-101S/450-2.5.2.5 | 380*78*305 | ||
| 三相分补 | RT-101F/250-30 | 380*78*305 | |
| RT-101F/250-25 | 380*78*265 | ||
| RT-101F/250-20 | 380*78*265 | ||
| RT-101F/250-15 | 380*78*215 | ||
| RT-101F/250-10 | 380*78*215 | ||
| RT-101F/250-5 | 380*78*215 | ||
| RT-1系列低压智能电力电容器(增强型) | 三相共补 | RT-101S/450-25.25 | 380*78*305 |
| RT-101S/450-20.20 | 380*78*305 | ||
| RT-101S/450-20.15 | 380*78*305 | ||
| RT-101S/450-20.10 | 380*78*305 | ||
| RT-101S/450-15.15 | 380*78*305 | ||
| RT-101S/450-15.10 | 380*78*305 | ||
| RT-101S/450-10.10 | 380*78*305 | ||
| RT-101S/450-10.5 | 380*78*305 | ||
| RT-101S/450-5.5 | 380*78*305 | ||
| RT-101S/450-2.5.2.5 | 380*78*305 | ||
| 三相分补 | RT-101F/250-30 | 380*78*305 | |
| RT-101F/250-30 | 380*78*265 | ||
| RT-101F/250-30 | 380*78*265 | ||
| RT-101F/250-30 | 380*78*215 | ||
| RT-101F/250-30 | 380*78*215 | ||
| RT-101F/250-30 | 380*78*215 | ||
| 低压无功补偿控制器 | RT-601 | ||
| 无功补偿状态指示器 | RT-602 |
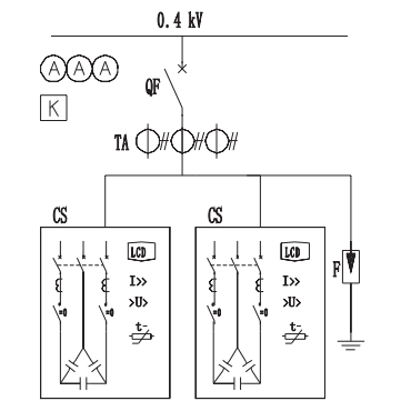
1、 三相共补补偿方案

2、 三相及分相(混合补偿)方案

上一篇:输出电抗器
下一篇:抗谐波智能电容器
热点推荐
专注于电能质量领域的研究与治理
-
2025-03-03
-
2025-03-03
-
2025-03-03




